廢水處理流程與設備
廢水處理流程說明
在目前環境保護日趨重視之情形下,砂石場廢水處理之問題顯得越來越重要,甚至關係到砂石場能否繼續營運下去之關鍵地步。
以往砂石場之廢水處理僅利用場地施作沉澱池,但佔地面積大且處理之效果有限;若回收使用,會降低砂石之品質(含泥量高),若排放則會有環保上之問題。近年來業者有使用高分子藥劑(polymer)加入廢水中,加速污泥之沉澱,但是藥劑之量無法控制,使得藥劑費用高,且會造成回收水至砂石場產生污染產品之情形。總而言之,此種處理方式並無法完全解決廢水之問題且操作成本高,如以下之問題:
- 佔地面積大。
- 若加藥無法控制劑量造成浪費,且回收水無法使用。
- 池中淤積之泥必須清出,又有機具消磨之成本。
為了在最經濟且有效果的前提之下解決廢水之問題,以下為在設置廢水處理設備前必須先重視解決的問題:
使用效率較好之洗砂機(例如使用砂泥分離機)避免可用之細砂流出,造成廢土量增加,使得沉澱池負擔加大且造價提高。
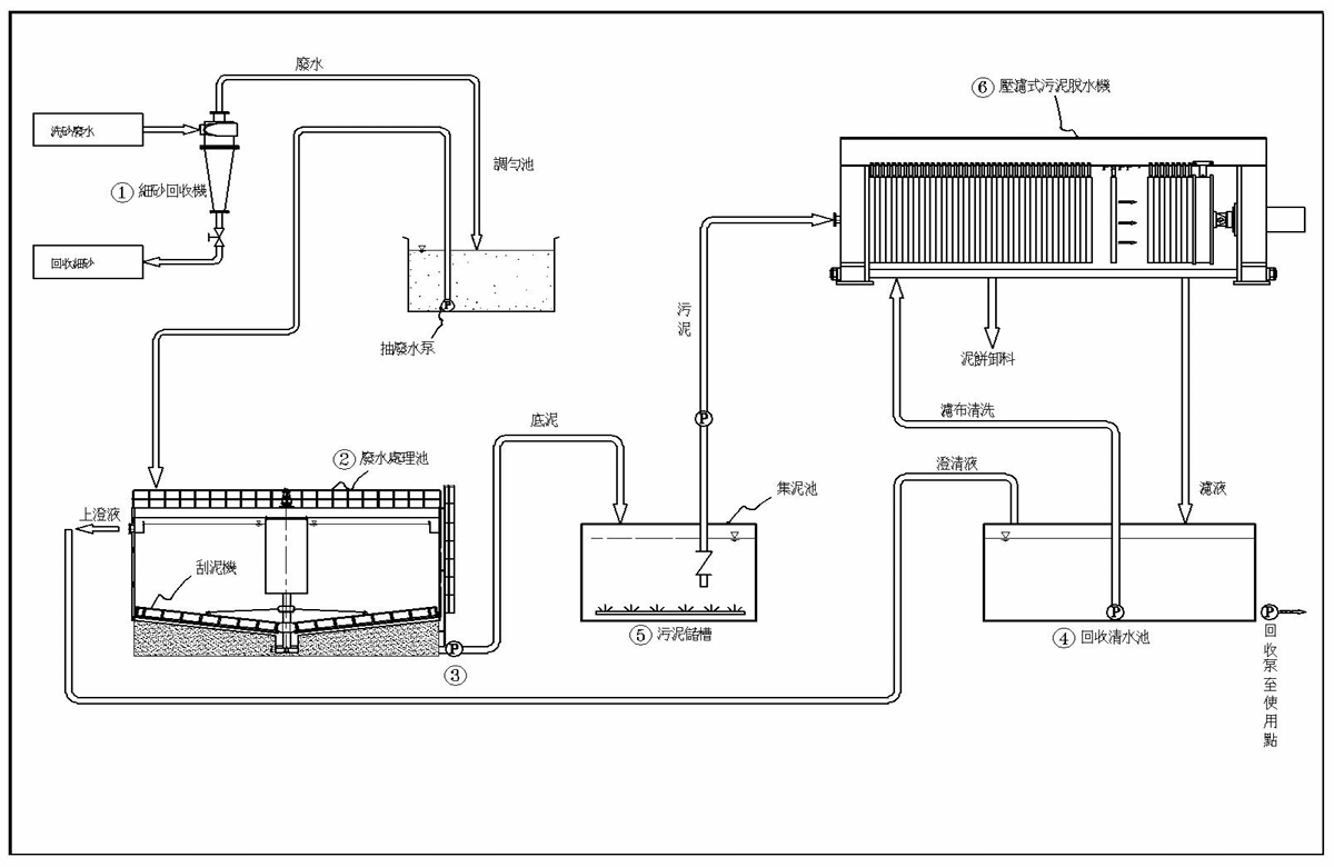
廢水首先經過砂泥分離機(洗砂機)確保將細砂完全取出後,先經加藥處理(由感應器測知污泥含量後,加藥機自動調配藥水之濃度),加藥混凝廢水再進入濃縮池之進流井,污泥由此沉澱至池底,再由池底之括泥臂將污泥集中至池底中央之污泥集槽,以便污泥泵將污泥抽出(污泥泵之抽泥能量將根據括泥臂所測知之扭力來自動調整),此功能對後續使用污泥脫水機者相當重要:濃度均勻且夠濃稠,因此脫水時間固定可使用自動模式操作且時間縮短。
由溢流堰流出之清水進入另一清水池後回收使用,完全沒有排放的問題,只需另行補充不足之水量(因有約 10% 之水和砂石流出)。
濃縮池之直徑依處理水量而有所不同,目前處理廢水量最大為 1600 噸時桶槽直徑為 20 公尺。污泥則由濃縮池集中,濃稠的利用泵打出至污泥儲槽儲存,再打至污泥脫水機進行脫水,脫水處理時間依污泥濃度及種類而有所不同(若以砂石場為例約 30 分鐘可處理一個批次),處理量亦視原料之含泥量而有所不同,客戶可依需求選擇適合的機型。

廢水處理設備說明
以下介紹之廢水處理設備為廣泛使用在各邑市之污水處理廠之沉澱濃縮縮泥池,有占地面積小、操作成本低、效果顯著之優點,若再配合後續處理污泥之脫水機,則為一完善之廢水處理設備。
說明
進水首先經過初步混合攪拌(洗砂機)確保均勻完全取出石,先經加藥處理(由傳感器測知污泥含量後,加藥機自動調配藥水之濃度),廢水再進入濃縮池之進流井,污泥比重大沉至池底,有助回泥之比重得將污泥集中至池底中央之污泥集槽,以便污泥泵將污泥抽出(污泥泵之抽泥能量將根據污泥脹脹情況調整),此動態泵可維持濃厚污泥水質相當重要,濃度均勻且較穩定,因此脫水時間更可使用自動裝置操作且時間縮短。當出流濃清水且清水進入另一清水池回收使用。完全沒有排放的問題,容易解決不足之水量(因有約 10% 之水和砂石流出)。
液體產生量在依處理要求重新有所不同,目前本處理廠之處理廢水量最大為 1600 噸時槽直徑為 20 公尺。
設備項目
- 混凝土基礎(按尺寸圖)
- 自動石場至廢水處理系統之進流水管
- 廢水處理系統至污泥處理處之污泥管
- 回收水至砂石場之水管及 pump
- 清水補充管路及 pump
- 卸貨及安裝之吊車費用
- 接電(一次側由電源至現場電源箱)
500T/H 廢水處理量估算
| 產量T(月) | 操作天數/月 | 操作小時/日 | 每小時產量(T) | 含泥量% | 2017/2/26 每小時乾泥量(T) |
|---|---|---|---|---|---|
| 60000 | 25 | 20 | 500.0 | 10 | 50.0 |
計算書
| 污泥乾量(T) | 50.00 | 污泥體積(m3) | 18.87 | 比重 | 2.65 | 泥餅含水率% | 30 |
| 水量(T) | 750.00 | 水體積(m3) | 750.00 | 水比重 | 1 | 泥餅量T/H | 71.4 |
| 總廢水水量(T) | 800.00 | 廢水體積(m3) | 768.87 | 廢水比重 | 1.040 | 泥餅比重 | 1.88 |
| 濃度(%) | 6.25 | 濃度(公克/公升) | 65.03 | Cc in % Volume | 2.45 | 泥餅體積M3/H | 37.99 |
| 細沙回收機處理水量 | 800 | 需要台數 | 1 | 處理水量M3/H | 1000 | 所需套數 | 1 |
| 廢水處理池直徑(M) | 16 | 壓濾機泥餅處理量(M3/H) | 9.75 | 每小時處理批次 | 2 | 每天操作小時 | 24 |
| 總計每天之泥餅量M3 | 760 | 每小時泥餅量M3 | 31.662 | 總計每小時所需處理批次 | 3.2 | 需求壓濾機台數 | 1.6 |
| 絮凝劑使用量(公斤/小時) | 5 | 生產成本(人民幣/噸) | 0.2 | 每噸洗出的砂 | |||
規劃廢水處理首先須有產量和原料之含泥量的數據,根據數據再來計算所需之水量。由於廢水需要添加絮凝劑,所以廢水之比重必須控制在 1.01–1.05,如此才能得到較好的混凝效果。有了廢水水量後,才能選用適合的細沙回收機和廢水處理污泥濃縮池;壓濾機則依泥餅含水率與處理量規劃機型。一般絮凝劑消耗量為 75–100g/噸(乾泥)。
廢水處理污泥濃縮池規格
| 序號 | 濃縮池直徑(M) | 處理水量(T/H) | 處理乾泥重(T) |
|---|---|---|---|
| 1 | 6 | 200 | 10 |
| 2 | 8 | 300 | 15 |
| 3 | 10 | 400 | 20 |
| 4 | 12 | 500 | 25 |
| 5 | 14 | 700 | 35 |
| 6 | 16 | 1000 | 50 |
| 7 | 18 | 1300 | 65 |
| 8 | 20 | 1600 | 80 |
廢水處理功能:清水回收、污泥濃縮。


污泥脫水壓濾機

污泥由濃縮池集中,濃稠的利用泵打出至污泥儲槽儲存,再使用低壓泵及專利之空氣泵打至污泥壓濾機進行脫水,濾液清澈可以回收至清水池回收使用。脫水處理時間依污泥濃度及種類而有所不同(若以砂石場為例約 20–30 分鐘可處理一個批次),處理量亦視原料之含泥量而有所不同,客戶可依需求選擇適合的機型。


工程及礦業專用壓濾脫水機簡介
使用於濾板尺寸大於 1500×1500 以上且濾板數目 60 片以上,專用基礎工程及河川湖泊水庫整治,並普遍使用礦石採取及洗滌業者,其機種依操作次數分為一般型和高壓快速型。採高低壓泵浦系統使過濾作業快速進行;同時高速運轉之低壓泵浦於注滿濾室且達到設定壓力即停止運轉,高速轉動之機件與污泥水之相對接觸時間短,因此可提高使用壽命。高壓泵浦用於強制脫水階段,相對單一泵浦系統其運轉時間亦大幅降低,因此其使用壽命較長,節能效果優異。
泥餅固形化利於後端處置及再利用:脫水泥餅含水率低至 30% 可降低泥餅量而能降低運輸費用及掩埋場之處理費用;此固形化泥餅亦可再利用當為磚窯場之原料,亦可當回填土或土壤改良使用,達到廢棄物減量或回收再利用之目的。
選用配備:1. 濾布清洗單元 2. 隔膜式濾板 3. 循環鏈式開板系統 4. 機房 5. 高低壓泵浦 6. 空氣泵浦。
壓濾機規格表
| 型式 | 基座尺寸 W1 | 基座尺寸 L1 | 操作循環次數/小時 壓力 | 濾板數量 N | 濾室容積 L | 油壓泵浦 HP | 輸送機 HP | 長 L | 寬 W | 高 H |
|---|---|---|---|---|---|---|---|---|---|---|
| CXA2000-60-D | 2700 | 8212 | 2 (12bar) | 60 | 7245 | 20 | 10 | 12980 | 4210 | 4446 |
| CXA2000-70-D | 2700 | 9022 | 2 (12bar) | 70 | 8473 | 20 | 10 | 13790 | 4210 | 4446 |
| CXA2000-80-D | 2700 | 9832 | 2 (12bar) | 80 | 9701 | 20 | 10 | 14600 | 4210 | 4446 |
| CXA2000-90-D | 2700 | 10642 | 2 (12bar) | 90 | 10929 | 20 | 10 | 15410 | 4210 | 4446 |
| CXA2000-100-D | 2700 | 11452 | 2 (12bar) | 100 | 12157 | 20 | 10 | 16220 | 4210 | 4446 |
| CXA2000-60-E | 2700 | 7706 | 1 (7bar) | 60 | 7245 | 20 | 10 | 12474 | 4210 | 4446 |
| CXA2000-70-E | 2700 | 8516 | 1 (7bar) | 70 | 8473 | 20 | 10 | 13284 | 4210 | 4446 |
| CXA2000-80-E | 2700 | 9326 | 1 (7bar) | 80 | 9701 | 20 | 10 | 14094 | 4210 | 4446 |
| CXA2000-90-E | 2700 | 10136 | 1 (7bar) | 90 | 10929 | 20 | 10 | 14904 | 4210 | 4446 |
| CXA2000-100-E | 2700 | 10946 | 1 (7bar) | 100 | 12157 | 20 | 10 | 15716 | 4210 | 4446 |
NOTE:如規格或外型因改良而調整,恕不另行通知;特殊規格可接受訂製。

